PHOTOVOLTAICS
Storage systems
Together with you, we design the right system for every roof and every individual requirement. Let us advise you.
The future of our energy supply
Renewable energies are the future of our energy supply. One of the most important tasks is therefore to drive the energy transition forward.
Up until now, energy was generated centrally and passed on to consumers via distribution networks. This changes due to the construction of decentralized photovoltaic systems, which means that everyone can become an electricity producer (power plant). The proportion of energy generated from photovoltaics is rising steadily across Germany.
Due to the rapid expansion of renewable energies, the importance of energy storage for integrating self-generated electricity into the supply network is also growing. And since self-generated electricity is cheaper than that of the grid operator, the economic factor of energy storage also increases. In addition, households consume most electricity in the morning and especially in the evening when cooking or the television is on. During the day, however, when the sun is shining and the photovoltaic system is producing electricity, many people are not at home.
A storage system ensures that the environmentally friendly energy is made available with a time delay so that up to 75 percent of the electricity consumed in the household comes from the own solar system. In this way, you can optimize your own electricity and the constantly rising electricity prices only play a minor role. In addition, storage systems enable important consumers to be protected against power failures.
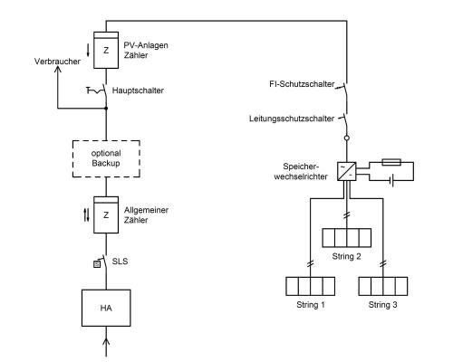
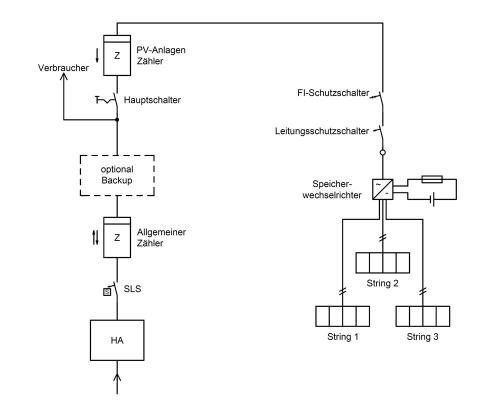
A DC-coupled and an AC-coupled system can be used to store the energy that is available from the current self-consumption.
What kind of storage systems are there?
Products
SMA Sunny Island8.0H / 6.0H
AC-coupled storage inverter from SMA for lithium & lead batteries
- AC-coupled storage
- solution for lithium & lead batteries
- Emergency power supply (with AS-Box)
- Island-capable (with AS-Box)
- Individually dimensioned storage size can be used
- with many energy sources (sun, wind, gas)
- Energy management via Sunny Home Manager
SMA Sunny Island4.4M / 3.0M
AC-coupled storage inverter from SMA for lithium & lead batteries
- AC-coupled storage
- solution for lithium & lead batteries
- Emergency power supply (with AS-Box)
- Island-capable (with AS-Box)
- individually dimensionable storage size can be used
- with many energy sources (sun, wind, gas)
- Energy management via Sunny Home Manage







